点击蓝字 关注我们


差热分析法(DTA)是一种重要的热分析方法,是指在程序控温下,测量物质和参比物的温度差与温度或者时间的关系的一种测试技术。该法广泛应用于测定物质在热反应时的特征温度及吸收或放出的热量,包括物质相变、分解、化合、凝固、脱水、蒸发等物理或化学反应。

DTA 是指按照一定程序控制样品和参比物的温度变化,检测在升温(或降温)过程中两者间的温差,并将其作为温度的关系进行测量的方法。

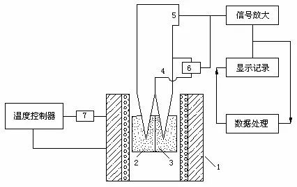
DTA 装置结构图
物质在受热或冷却过程中,当达到某一温度时,往往会发生熔化、凝固、晶型转变、分解、化合、吸附、脱附等物理或化学变化,并伴随有焓的改变,因而产生热效应,其表现为样品与参比物之间有温度差。在程序控制温度下,测量参比物和样品温差(△T)随温度(T)的变化,记录样品与参比物之间有温度差两者温度差与温度或者时间之间的关系曲线就是差热曲线(DTA 曲线)。
DTA 与 TG 的区别在于测量值从质量变为温差。之所选择测试温差,是因为升温过程中发生的很多物理化学变化(比如融化、相变、结晶等)并不产生质量的变化,而是表现为热量的释放或吸收,从而导致样品与参比物之间产生温差。DTA 能够发现样品的熔点、晶型转变温度、玻璃化温度等等信息。

下图是升温过程中的加热炉,样品以及参比物的温度变化(a)和样品与参比物的温差随时间的变化的模型(b)。当开始升温时,由于各自的热容量不同,样品和参比物的温度存在差异,但两者的温度变化均滞后于加热炉的温度上升(a)。因为使用的参比物是在测量范围内几乎不发生热效应变化的物质,所以,将以与加热炉相同的斜率升温。

加热炉、样品及参比物的温度变化(a)
样品与参比物间的温差(b)
升温过程中,样品在热稳定期间,与参比物之间的温差维持零或某个稳定值。当样品中发生某种热效应变化时,便产生温差变化,如果将此时的温差与时间的关系表示出来便可按照各种热反应记录下吸热峰,放热峰或阶梯线(b)。例如,当样品发生熔融时,在熔融过程中,样品停止升温,与参比物之间的温差加大,当熔融结束后,又回到原来的温差。在此过程中,记录下吸热峰值,就可以了解物质的熔点。发生其他的转变或分解等时,同样也可以进行检测,从而可以研究掌握样品所特有的热效应变化。

差热曲线是由差热分析得到的记录曲线。纵坐标是试样与参比物的温度差 △T,向上表示放热反应向下表示吸热反应,横坐标为 T(或 t)。

DTA 曲线术语

基线:△T 近似于 0 的区段(AB,DE 段);
峰:离开基线后又返回基线的区段(如 BCD);
峰宽:离开基线后又返回基线之间的温度间隔或时间间隔(B’D’);
峰高:垂直于温度或时间轴的峰顶到内切基线之距离(CF);
峰面积:峰与内切基线所围之面积(BCDB);
外推起始点(出峰点):峰前沿最大斜率点切线与基线延长线的交点(G)。

对于 DTA 曲线的分析主要有三部分:峰位、峰的形状和峰的个数。峰位用于判断发生变化的温度(比如相变温度、玻璃化温度、分解温度等);峰的形状用于判断吸热还是放热,一般规定向上为放热、向下为吸热;每个峰都对应一种化学或物理变化。
在相同的测定条件下,许多物质的热谱图具有特征性。因此,可通过与已知的热谱图的比较来鉴别样品的种类。理论上讲,可通过峰面积的测量对物质进行定量分析,但因影响差热分析的因素较多,定量难以准确。

影响差热分析的因素较多,主要有以下几种。
01
气氛和压力的选择
气氛和压力可以影响样品化学反应和物理变化的平衡温度、峰形。因此,必须根据样品的性质选择适当的气氛和压力,有的样品易氧化,可以通入 N2、Ne 等惰性气体。
02
升温速率的影响和选择
升温速率不仅影响峰温的位置,而且影响峰面积的大小。一般来说,在较快的升温速率下峰面积变大,峰变尖锐。但是快的升温速率使试样分解偏离平衡条件的程度也大,因而易使基线漂移。更主要的可能导致相邻两个峰重叠,分辨力下降。较慢的升温速率,基线漂移小,使体系接近平衡条件,得到宽而浅的峰,也能使相邻两峰更好地分离,因而分辨力高。但测定时间长,需要仪器的灵敏度高。一般情况下选择 10℃/min~15℃/min 为宜。
03
试样的预处理及用量
试样用量大,易使相邻两峰重叠,降低了分辨力。一般尽可能减少用量,最多大至毫克。样品的颗粒度在 100 目~200 目左右,颗粒小可以改善导热条件,但太细可能会破坏样品的结晶度。对易分解产生气体的样品,颗粒应大一些。参比物的颗粒、装填情况及紧密程度应与试样一致,以减少基线的漂移。
04
参比物的选择
要获得平稳的基线,参比物的选择很重要。要求参比物在加热或冷却过程中不发生任何变化,在整个升温过程中参比物的比热、导热系数、粒度尽可能与试样一致或相近。常用三氧化二铝(α-Al2O3)或煅烧过的氧化镁或石英砂作参比物。如分析试样为金属,也可以用金属镍粉作参比物。如果试样与参比物的热性质相差很远,则可用稀释试样的方法解决,主要是减少反应剧烈程度;如果试样加热过程中有气体产生时,可以减少气体大量出现,以免使试样冲出。选择的稀释剂不能与试样有任何化学反应或催化反应,常用的稀释剂有 SiC、Al2O3 等。
05
纸速的选择
在相同的实验条件下,同一试样如走纸速度快,峰的面积大,但峰的形状平坦,误差小;走纸速率小,峰面积小。因此,要根据不同样品选择适当的走纸速度。现在比较先进的差热分析仪多采用电脑记录,可大大提高记录的精确性。
除上述外还有许多因素,诸如样品管的材料、大小和形状、热电偶的材质以及热电偶插在试样和参比物中的位置等都是应该考虑的因素。

一般的差热分析装置由加热系统、温度控制系统、信号放大系统、差热系统和记录系统等组成,有些型号的产品也包括气氛控制系统和压力控制系统。

加热系统
加热系统提供测试所需的温度条件,根据炉温可分为低温炉(
温度控制系统
温度控制系统用于控制测试时的加热条件,如升温速率、温度测试范围等。它一般由定值装置、调节放大器、可控硅调节器(PID-SCR)、脉冲移相器等组成,随着自动化程度的不断提高,大多数已改为微电脑控制,提高的控温精度。
信号放大系统
通过直流放大器把差热电偶产生的微弱温差电动势放大、增幅、输出,使仪器能够更准确地记录测试信号。
差热系统
差热系统是整个装置的核心部分,由样品室、试样坩埚、热电偶等组成。其中热电偶是其中的关键性元件,既是测温工具,又是传输信号工具,可根据试验要求具体选择。
记录系统
记录系统早期采用双笔记录仪进行自动记录,目前已能使用微机进行自动控制和记录,并可对测试结果进行分析,为试验研究提供了很大方便。
气氛和压力控制系统
该系统能够为试验研究提供气氛条件和压力条件,增大了测试范围,目前已经在一些高端仪器中采用。

凡是在加热(或冷却)过程中,因物理-化学变化 而产生吸热或者放热效应的物质,均可以用差热分析法加以鉴定。其主要应用范围如下:
含水化合物
对于含吸附水、结晶水或者结构水的物质,在加热过程中失水时,发生吸热作用,在差热曲线上形成吸热峰。
高温下有气体放出的物质
一些化学物质,如碳酸盐、硫酸盐及硫化物等,在加热过程中由于 CO2、SO2 等气体的放出,而产生吸热效应,在差热曲线上表现为吸热谷。不同类物质放出气体的温度不同,差热曲线的形态也不同,利用这种特征就可以对不同类物质进行区分鉴定。
矿物中含有变价元素
矿物中含有变价元素,在高温下发生氧化,由低价元素变为高价元素而放出热量,在差热曲线上表现为放热峰。变价元素不同,以及在晶格结构中的情况不同,则因氧化而产生放热效应的温度也不同。如 Fe2+ 在 340~450℃ 变成 Fe3+。
非晶态物质的重结晶
有些非晶态物质在加热过程中伴随有重结晶的现象发生,放出热量,在差热曲线上形成放热峰。此外,如果物质在加热过程中晶格结构被破坏,变为非晶态物质后发生晶格重构,则也形成放热峰。
本文源自微信公众号:中科蓝海ZKBO
原文标题:《材料热性能分析方法之一:差热分析法(DTA)》
原文链接:https://mp.weixin.qq.com/s/HUVi9aCKqnIZSXSGlXZ91A
本转载仅出于分享优质测试干货,旨在传递更多观点,并不代表赞同其全部观点或证实其内容的真实性。文章中所包含的图片、音频、视频等素材的版权均归原作者所有。如有侵权请告知删除。

